Tank Level gauging System
카탈로그
바로가기
Electric Pressure Type
Level Transmitter (LEVEL-3000™)


개요
선박은 화물(cargo)을 싣는 화물량(cargo hold)외에 안전항해를 위해
보조 역할을 하는 탱크들이 있습니다.
선박은 화물(cargo)을 싣는 화물량(cargo hold)외에 안전항해를 위해 보조 역할을 하는
탱크들이 있습니다. 이와 같은 안전운항을 위한 보조 역할을 하는 것에는 밸러스트 탱크가
있으며, 전체 선박의 선미와 후미 그리고 좌,우현의 잠김상태를 알려주는 드라프트(흘수)가
있습니다.
또한 선박의 운항에 필요한 각종 연료 탱크가 있으며 이러한 탱크 및 드라프트에 압력식 레벨
전송기를 설치하여 각종탱크의 수위 계측과 선박의 잠김상태인 드라프트(흘수)를 측정합니다.
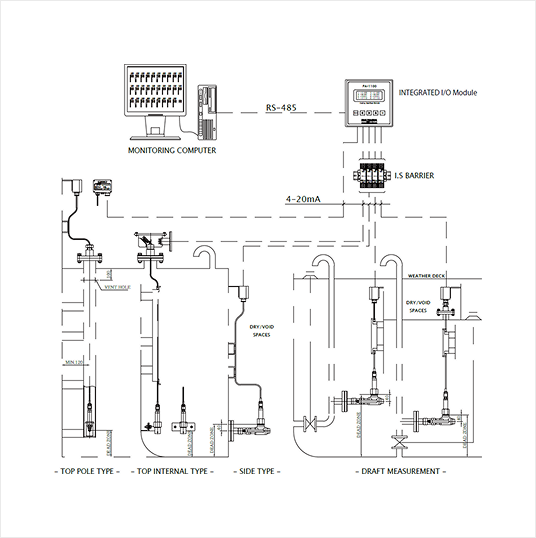
SYSTEM DIAGRAM AND INSTALLATION METHOD

기술 사양
| MEASURING RANGE | 0~0.7 bar, 0~1 bar, 0~2 bar, 0~4.5 bar, 0~6 bar, 0~25 bar, -1~5 bar Each span range is programmable in use calibration kit. |
||
|---|---|---|---|
| TRANSDUCER TYPE | Piezo-resistive type transducer. | ||
| NON-LINEARITY | ±0.25 % @ 20°C | OUTPUT | 4~20 ㎃ DC loop powered 2 wire |
| LONG TERM STABILITY | Max. ±0.1 % / 1 year | CURRENT LIMITING | Typically 20.8 ㎃ (programmable) |
| TOTAL ERROR BAND | Max. ±2.0 @ -25~85°C | BUILT-IN TEMPERATURE SENSOR |
Pt100 (optional) |
| OVER PRESSURE | Min. 3 x transducer range |
TRANSDUCER, TRANSMITTER MATERIAL | SUS 316 L / Titanium |
| BURST PRESSURE | 200 bar | PROTECTION CLASS | IP68 (fully submersible) |
| OPERATING TEMPERATURE | -25 ~ 85°C (option 125°C) |
EX-APPROVAL | Ex ia IIC T4 ~ T6 |
Air Purge Type
Tank Level & Draft Gauging System
CONNECTION DIAGRAM

기술 사양
| TYPE OF SYSTEM | One line air purge system |
|---|---|
| ACCURACY | 1% of F.S |
| WORKING TEMPERATURE | -25°C to +75°C (It must be secured that the dew point of the air lies below min. temperature) |
| AIR FLOW CONSUMPTION | 5 to 50 Nℓ/min |
| OPERATING AIR PRESSURE RATING | 4 ㎏f/㎠ to 9.9 ㎏f/㎠ |
| SIGNAL PIPE | OD 8 mm or 10 mm |
Electric Pneumatic Type
Tank Level & Draft Gauging System
-LEVEL INDICATING PANEL

CONNECTION DIAGRAM

High Precision Electric Pneumatic Type
Level Transmitter


개요
고정도 전기 기포식 수위계측 전송기는 기포식 압력신호를
전기신호(4-20mA)로 바꿔주는 P/I converter와 모든 구성품이
전송기내에 내장된 일체형으로 설치가 용이하며 설치 비용 절감과 앞장의
기포식 및 전기기포식 에 비해 정확도가 우수합니다.
CONNECTION DIAGRAM
